Contents
STIEBEL ELTRON SNO 5 Plus Small Water Heater

Special information
- The appliance may be used by children over 3 years of age and persons with reduced physical, sensory or mental capabilities or a lack of experience and expertise, provided that they are supervised or they have been instructed on how to use the appliance safely and have understood the potential risks. Children aged 3 to 8 years may only operate the tap connected to the appliance. Children must never play with the appli-ance. Cleaning and user maintenance must not be carried out by children without supervision.
- When permanently connected to the power supply using a dedicated junction box, the appliance must be able to be isolated from the mains power supply by an isolator that disconnects all poles with at least 3 mm contact separation.
- The power cable may only be replaced by qualified contractors authorized by the manufacturer. Use the original spare part. Otherwise, you risk damaging the appli-ance.
- Never connect the appliance via an external switching facility such as a time switch.
- Secure the appliance as described in chapter “Installation / Appliance installa-tion”.
- The appliance must only be installed with an open (non-pressurized) tap.
- Never subject the appliance to water pressure.
- The tap outlet has a vent function. Scale build-up can block the outlet and subject the appliance to pressure.
- Never block the tap outlet.
- Only use special aerators for non-pressure-used water heaters.
- Never extend the tap outlet with a hose.
General information
Read these instructions carefully before using the appliance and retain them for future reference. Pass on these instructions along with the appliance as necessary.
Test mark
See type plate on the appliance.
Units of measurement
All measurements are given in mm unless stated otherwise.
Symbols in this document
- Symbol Meaning
- General information is identified by the adjacent symbol.
- This symbol indicates that you have to do something.
Safety
Intended use
This open-vented (non-pressurized) appliance is designed for heating domestic hot water. The appliance can supply one draw-off point. The appliance must only be installed with an open (non-pressurised) tap. The appliance is intended for domestic use. It can be used safely by untrained persons. The appliance can also be used in non-domestic environments, e.g. in small businesses, as long as it is used in the same way. Observation of these instructions and of instructions for any accessories used is also part of the intended use of this appliance.
NOTICE
Property damage
The appliance is designed for oversink installation.
- During installation, the water connections of the appliance must point downwards.
Structure of the warning notices
Section-specific warning notices
Section-specific warning notices apply to all steps in the section.
Injury
CAUTION
Type and source of risk Consequence(s) of failure to observe the warning notice
- Hazard prevention measure(s)
Property damage, consequential losses, environmental pollution
NOTICE Type and source of risk
Consequence(s) of failure to observe the warning notice Hazard prevention measure(s)
Embedded warning notices
Embedded warning notices apply only to the subsequent step.
SIGNAL WORD: Consequence(s) of failure to observe the warning notice. Hazard prevention measure(s). Step to which the warning notice refers
Appliance description
Key to symbols
| Symbol | Type of risk |
| |
Injury |
| |
Electrocution |
| Burns, scalding |
Signal words
| Signal word | Meaning |
| DANGER | Failure to observe this information will result in death or
serious injury |
| WARNING | Failure to observe this information may result in death or serious injury |
| CAUTION | Failure to observe this information may result in moderate or minor injury |
| NOTICE | Failure to observe this information may result in property damage, consequential losses or environmental damage |
Safety instructions
- There is a risk of scalding at outlet temperatures in excess of 43 °C.
- The temperature selector should only be removed by a qualified contractor.
- Where children or persons with limited physical, sensory or mental abilities are allowed to use this appliance, we recommend a permanent temperature limit. A qualified contractor can set this limit.
Possible property damage
- Frost can destroy the appliance and the connected tap. Protect the appliance and the tap against frost.
- Never subject the appliance to water pressure. The tap outlet has a vent function. Scale build-up can block the outlet and subject the appliance to pressure.
- Never block the tap outlet.
- Only use special aerators for non-pressurised water heaters.
- Never extend the tap outlet with a tap hose.
- Connecting the appliance via an external switching facility such as a time switch will cause an unintentional reset of the high limit safety cut-out. The appliance must not be connected to a power circuit that is regularly switched on and off by a device.
General information
Only a qualified contractor should carry out installation, commissioning, maintenance and repair of the appliance. We guarantee trouble-free function and operational reliability only if original accessories and spare parts intended for the appliance are used.
Appliance description
Function
The open vented (non-pressurised) appliance is suitable only for oversink installation. The appliance is intended to heat cold water for supplying a single draw-off point. It must only be used with a non-pressurised tap.
Standard delivery
The following are delivered with the appliance:
- Wall mounting bracket
- Drilling template (10 litre appliance only)
Required accessories
A non-pressurized tap must be used for open vented operation of the appliance. Stiebel Eltron offers a wide range of suitable taps.
Installation (qualified contractors)
Installation site
NOTICE
Property damage
The water in the appliance may freeze and damage the cylinder and connections by expansion.
- Only install the appliance in a room free from the risk of frost.
NOTICE
Property damage
- Mount the appliance on the wall. The wall must have sufficient load-bearing capacity.
NOTICE
Property damage
The appliance is designed for oversink installation.
- During installation, the water connections of the appliance must point downwards.
Ensure that the appliance is freely accessible for maintenance work.
NOTICE
Property damage
Connecting pipe length (from tap to the appliance) must not exceed 1 m. For connection pipes >1 m:
- Install a tube aerator attachment in the overflow line.
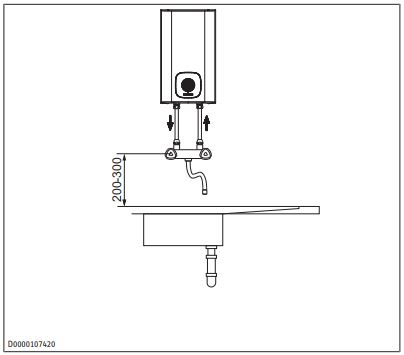
Always install the appliance vertically and near the draw-off point.
Appliance installation
- Mark out the holes for drilling using the installation template.
- Drill the holes and insert suitable rawl plugs.
- Secure the wall mounting bracket using suitable screws.
- Hang the appliance on the wall mounting bracket.
- Surplus connecting cable can be stored in the cable storage compartment.
Commissioning (qualified contractors)
Water connection
NOTICE
Property damage
The appliance may develop a leak and cease functioning.
- Never subject the appliance to water pressure.
- Never interchange the water connections.
- Set the flow rate (see tap instructions). Observe the maximum permissible flow rate with a fully opened tap (see chapter “Specification / Data table”).
- Match up the colour coding on the tap water connections and the appliance:
- R.h. side blue = “Cold water inlet”
- L.h. side red = “DHW outlet”
- Secure the water connections from the tap to the appliance.

NOTICE: When tightening the fittings, counterhold with a suitable spanner.
Commissioning (qualified contractors)
NOTICE: Do not connect the power supply until the appliance is completely filled with water!
WARNING Electrocution
Commissioning may only be carried out by a qualified contractor in accordance with safety regulations.
Filling the appliance with water

- Open the cold water inlet of the distribution board.
- Either open the DHW valve of the tap or set the mono lever mixer tap to “hot” until the water that flows out is free of air bubbles. This process may take several minutes.
- Check the entire hydraulic installation for tightness.
Electrical connection
WARNING
Electrocution when the appliance is permanently connected to the mains When permanently connected to the power supply using a dedicated junction box, the appliance must be able to be isolated from the mains power supply by an isolator that disconnects all poles with at least 3 mm contact separation.
WARNING Electrocution
Ensure that the appliance is connected to the earth conductor.
NOTICE
Overvoltage The voltage specified on the type plate must match the mains power supply.
- Establish the electrical connection by plugging in the standard plug or by a permanent connection.
The following electrical connections are permissible:
Setting a permanent temperature limit
Placing the limiting ring behind the temperature selector allows you to limit the setting range of the temperature selector to a specific maximum temperature.
- Turn the temperature selector to zero (fully anti-clockwise).
- Pull off the temperature selector.
- Undo the two screws securing the limiting ring in the cas-ing.
- Re-insert the limiting ring with the required temperature limit.
- Secure the limiting ring in the casing with the screws.
- Push the temperature selector back on its shaft in the zero position (fully anti-clockwise).
Operation
You can set any required hot water outlet temperature variably at the temperature selector (1). During the heating process, the heat-up and index indicator (2) lights up.
- Temperature selector
- Heat-up and index indicator Depending on the system, the actual temperatures may vary from the set value. On this setting, the appliance is protected from frost. The tap and the water line are not protected
- Recommended energy saving setting ECO (approx. 60 °C), minor scaling
- Highest temperature that can be set
NOTICE: The qualified contractor can set a permanent temperature limit on the appliance.
Cleaning and care
Almost every type of water will deposit limescale at high temperatures. Limescale will settle inside the appliance and affect its function and service life. The heating elements must therefore be descaled if necessary. A qualified contractor who is aware of the local water quality will tell you when the next de-scaling is due.
- A damp cloth is sufficient for cleaning the appliance. Never use abrasive or corrosive cleaning agents.
- Check the tap regularly. You can remove limescale deposits at the outlet using commercially available descaling agents.
Maintenance (qualified contractors)
WARNING Electrocution
Before any work on the appliance, disconnect all poles of the appliance from the power supply.
- Dismantle the appliance for maintenance work.
Draining the appliance
WARNING
Burns
Hot water may escape when draining the appliance.
- Avoid all contact with escaping water.
- Isolate the appliance from the power supply.
- Undo the fittings on the water connections.
- Remove the appliance from the wall mounting bracket.
- Allow the appliance to drain into a sink with the water connections pointing downwards.
- Lightly shake the appliance to aid in draining.
DIMENSION

Troubleshooting (users)
Opening the appliance

- Turn the temperature selector anti-clockwise as far as it will go.
- Pull off the temperature selector.
- Remove the two screws behind the temperature selector.
- Pull off the limiting ring.

- Insert a small screwdriver into the openings at the bottom and carefully lift the appliance cover slightly.

- Pivot the appliance cover upwards and remove it.
- Undo the tie (anti-tip protection) – 10-liter appliance only.
Descaling the appliance
NOTICE: Never treat the cylinder surface with descaling agents as these can damage the plastic.
- Open the appliance.
- Remove the flanged immersion heater.
- Carefully tap the heating element to remove coarse limescale deposits.
- Immerse the heating element up to the flange plate in a de-scaling agent.
- Carry out descaling in accordance with the instructions provided by the descaling agent manufacturer.
- After descaling, flush the heating element with clear water. Reassemble the appliance.
Checking the earth conductor (DGUV V3
- Pull off the temperature selector.
- Check the earth conductor (in Germany DGUV V3 for example) across a limiting ring fixing screw and the earth conductor contact of the connecting cable.
Replacing the connecting cable
NOTICE: The connecting cable must only be replaced by a qualified contractor with an original spare part.
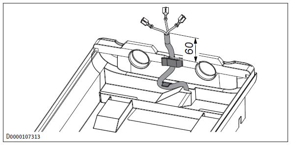
- Route the connecting cable into the cable guide (5 litre appliance only).

Positioning the temperature sensor in its protective pipe
SNO 5 Plus GB
- When replacing the temperature controller, guide the temperature sensor into its protective pipe.
- Secure the temperature sensor in place below the earthed plug.

SNO 10 Plus GB
- When replacing the temperature controller and the high limit safety cut-out, guide the temperature sensors into the protective pipe.

Troubleshooting (users)
| Problem | Cause | Remedy |
| The appliance does not supply hot water. | The temperature se- lector has rotated anti-clockwise as far as it will go. | Switch the appliance on by turning the temperature selector. |
| No voltage at the appliance. | Check the plug/fuses in the distribution
board. |
|
| Water can only be drawn at a reduced
rate. |
The aerator in the tap is scaled up. | Descale/replace the aerator. |
| Loud boiling noises in-side the appliance. | The appliance is scaled up. | Have the appliance de-scaled by a qualified contractor? |
- If you cannot remedy the fault, contact your qualified contractor.
- To facilitate and speed up your enquiry, please provide the contractor with the number from the type plate (000000-0000-000000).
Troubleshooting (installers)
| Problem | Cause | Remedy |
| The appliance does not supply hot water. | The high limit safety cut-out has tripped. | Remedy the cause of the fault. If necessary, replace the temperat- ure controller. Allow the appliance to cool down. If you have isol- ated the appliance from the power sup- ply, the high limit safety cut-out will be reset automatically. |
| Loud boiling noises in- side the appliance. | The appliance is scaled up. | Descale the appliance. |
Shutting down the system
- Isolate the appliance from the power supply by removing the plug or by tripping the MCB in the distribution board.
- Drain the appliance (see chapter “Maintenance (qualified contractors) / Draining the appliance”).
Specification
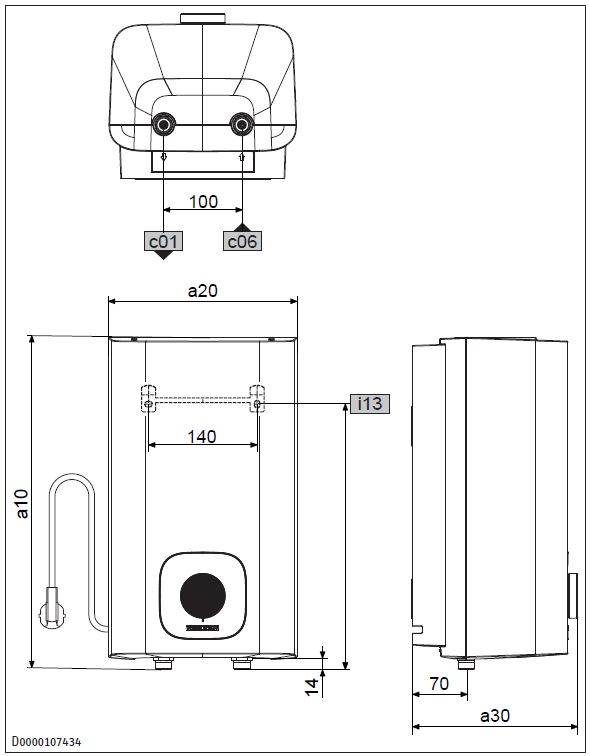
Dimensions and connections 5 litre appliance

| a10 | Appliance | Height | mm | 423 |
| a20 | Appliance | Width | mm | 240 |
| a30 | Appliance | Depth | mm | 212 |
| c01 | Cold water inlet | Male thread | G 1/2 A | |
| c06 | DHW outlet | Male thread | G 1/2 A | |
| i13 | Wall mounting bracket | Height | mm | 305 |
| Horizontal hole spacing | mm | 140 |
Dimensions and connections 10 litre appliance

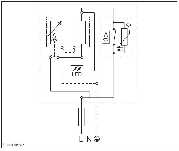
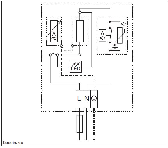
Wiring diagram
- 1/N/PE | 220 – 240 V
- SNO 5 Plus GB

Customer service and guarantee
SNU 10 Plus GB

Energy consumption data
The product data complies with EU regulations relating to the directive on the ecodesign of energy-related products (ErP).
| SNO 5 Plus GB | SNO 10 Plus GB | ||
| 204979 | 204984 | ||
| Manufacturer | STIEBEL ELTRON | STIEBEL ELTRON | |
| Load profile | XXS | XXS | |
| Energy efficiency class | A | A | |
| Energy conversion efficiency | % | 38 | 38 |
| Annual power consumption | kWh | 483 | 493 |
| Default temperature setting | °C | 55 | 55 |
| Sound power level | dB(A) | 15 | 15 |
| Daily power consumption | kWh | 2,23 | 2,29 |
Heat-up diagram
The heat-up period depends on the degree of scaling and residual heat. For the heat-up time for a cold water supply at 10 °C and a maximum temperature setting, see the diagram.
- 1 SNO 10 Plus (GB) 2 SNO 5 Plus (GB)
- Y Heat-up time in minutes X Temperature in °C
Data table
| SNO 5 Plus
GB |
SNO 10 Plus
GB |
||
| 204979 | 204984 | ||
| Hydraulic data | |||
| Nominal capacity | l | 5 | 10 |
| Mixed water amount 40 °C (10 °C/65 °C) | l | 9.2 | 19 |
| SNO 5 Plus
GB |
SNO 10 Plus
GB |
||
| Electrical data | |||
| Rated voltage 1 | V | 220 | 220 |
| Rated voltage 2 | V | 230 | 230 |
| Rated voltage 3 | V | 240 | 240 |
| Rated output 1 | kW | 1.8 | 1.8 |
| Rated output 2 | kW | 2.0 | 2.0 |
| Rated output 3 | kW | 2.2 | 2.2 |
| Rated current 1 | A | 8.3 | 8.3 |
| Rated current 2 | A | 8.7 | 8.7 |
| Rated current 3 | A | 9.1 | 9.1 |
| Fuse protection 1 | A | 10 | 10 |
| Fuse protection 1 | A | 10 | 10 |
| Fuse protection 1 | A | 10 | 10 |
| Phases | 1/N/PE | 1/N/PE | |
| Frequency | Hz | 50-60 | 50-60 |
| Application limits | |||
| Temperature setting range | °C | 35 – 85 °C | 35 – 85 °C |
| Maximum permissible pressure | MPa | 0.0 | 0.0 |
| Maximum flow rate | l/min | 5 | 10 |
| Energy data | |||
| Standby energy consumption/ 24 h at 65 °C | kWh | 0.17 | 0,27 |
| Energy efficiency class | A | A | |
| Versions | |||
| IP rating | IP | IP 24 D | IP 24 D |
| Installation type | Oversink | Oversink | |
| Type | Open | Open | |
| Inner cylinder material | Plastic | Plastic | |
| Thermal insulation material | EPS + VIP | EPS | |
| Casing material | Plastic | Plastic | |
| Colour | White | White | |
| Connections | |||
| Water connection | G 1/2 A | G 1/2 A | |
| Dimensions | |||
| Depth | mm | 212 | 282 |
| Height | mm | 423 | 505 |
| Width | mm | 240 | 290 |
| Weights | |||
| Weight | kg | 3.0 | 4.6 |
Customer service and guarantee
The guarantee conditions of our German companies do not apply to appliances acquired outside of Germany. In countries where our subsidiaries sell our products, a guarantee can only be issued by those subsidiaries. Such guarantee is only granted if the subsidiary has issued its own terms of the guarantee. No other guarantee will be granted. We shall not provide any guarantee for appliances acquired in countries where we have no subsidiary to sell our products. This will not affect warranties issued by any importers.
Environment and recycling
We would ask you to help protect the environment. After use, dispose of the various materials in accordance with national regulations.
STIEBEL ELTRON International GmbH
Dr.-Stiebel-Straße 33 / 37603 Holzminden / Germany [email protected] / www.stiebel-eltron.com
