KUTANO Prep Tables

IMPORTANT
This manual should be read carefully before the appliance is serviced. Read the warnings and guidelines contained in this manual carefully as they provide essential information for the continued safe use, service, and maintenance of the appliance. Retain this manual for any further reference that may be necessary.
Contents
SPECIFICATION CHART
| TYPE UNIT | SIZE | APLICATION | TYPE GAS | AMOUNT GAS (Oz.) | VOLTAGE
(V) |
AMPERAGE
(A) |
| UNDER COUNTER TOP & WORK TOP TABLES | 27 | REFRIGERATION | R290 | 2.8 | 115 | 1.5 |
| R-134a | 5.6 | 220 | 1.9 | |||
| 36 | REFRIGERATION | R290 | 2.8 | 115 | 1.5 | |
| R-134a | 5.6 | 220 | 1.9 | |||
| 48 | REFRIGERATION | R290 | 3.9 | 115 | 3.0 | |
| R-134a | 7.7 | 220 | 3.5 | |||
| 60 | REFRIGERATION | R290 | 3.9 | 115 | 3.0 | |
| R-134a | 7.7 | 220 | 3.5 | |||
| 72 | REFRIGERATION | R290 | 3.9 | 115 | 3.0 | |
| R-134a | 7.7 | 220 | 3.5 | |||
| UNDER COUNTER TOP & WORK TOP TABLES | 27 | FREEZER | R290 | 2.8 | 115 | 2.7 |
| R-404 A | 9.5 | 220 | 8.2 | |||
| 48 | FREEZER | R290 | 4.9 | 115 | 6.5 | |
| R-404 A | 19.4 | 220 | 4.2 | |||
| 60 | FREEZER | R290 | 4.9 | 115 | 6.5 | |
| R-404 A | 19.4 | 220 | 4.2 | |||
| SALAD PREP TABLE | 27 | REFRIGERATION | R290 | 2.8 | 115 | 1.5 |
| R-134a | 5.6 | 220 | 1.9 | |||
| 36 | REFRIGERATION | R290 | 2.8 | 115 | 1.5 | |
| R-134a | 5.6 | 220 | 1.9 | |||
| 48 | REFRIGERATION | R290 | 3.9 | 115 | 3.0 | |
| R-134a | 7.7 | 220 | 3.5 | |||
| 60 | REFRIGERATION | R290 | 3.9 | 115 | 3.0 | |
| R-134a | 7.7 | 220 | 3.5 | |||
| 72 | REFRIGERATION | R290 | 3.9 | 115 | 3.0 | |
| R-134a | 7.7 | 220 | 3.5 | |||
| PIZZA PREP TABLE CHEF BASE | 46 | REFRIGERATION | R290 | 3.9 | 115 | 3.0 |
| R-134a | 7.7 | 220 | 3.5 | |||
| 67 | REFRIGERATION | R290 | 3.9 | 115 | 3.0 | |
| R-134a | 7.7 | 220 | 3.5 | |||
| 93 | REFRIGERATION | R290 | 4.9 | 115 | 3.0 | |
| R-134a | 11.9 | 220 | 3.5 | |||
| 52 | REFRIGERATION | R290 | 4.2 | 115 | 2.5 | |
| R-134a | 7.7 | 220 | 2.7 | |||
| 56-60 | REFRIGERATION | R290 | 4.2 | 115 | 2.5 | |
| R-134a | 7.7 | 220 | 2.7 | |||
| 72 | REFRIGERATION | R290 | 4.2 | 115 | 3.0 | |
| R-134a | 7.7 | 220 | 3.5 | |||
| 84 | REFRIGERATION | R290 | 4.2 | 115 | 3.0 | |
| R-134a | 7.7 | 220 | 3.5 | |||
| 94 | REFRIGERATION | R290 | 4.2 | 115 | 3.0 | |
| R-134a | 7.7 | 220 | 3.5 | |||
| SIDE COND & DEEP UNDERCOUNTER TABLE | 46 | REFRIGERATION | R290 | 3.9 | 115 | 3.0 |
| R-134a | 7.7 | 220 | 3.5 | |||
| 67 | REFRIGERATION | R290 | 3.9 | 115 | 3.0 | |
| R-134a | 7.7 | 220 | 3.5 | |||
| 93 | REFRIGERATION | R290 | 4.9 | 115 | 3.0 | |
| R-134a | 11.9 | 220 | 3.5 |
MACHINE INTRODUCTION
Introduction to machine & models
Thank you for choosing our Refrigerators ans Freezers Tables which there were designed and manufactured with the high quality materials and components to ensure the durability and performance of day at day with low energy consuption.
Details make this line unique.
- New enhanced digital controller and display.
- Digital controller refrigerators to keep food quality for longer period of time.
- Open door alarm and user friendly controls to adapt to different enviroments.
- Factory balanced refrigeration system, environmentally friendly R-134a / R-404A or R-290.
- Stainless steel coved corner floor to meet NSF requirements.
- 4” castors and door locks standard.
- Recessed door handles
- LED lights to showcase the best out of your products
- Glass door with dual, for refrigerators, and triple panel for freezers contributing to energy efficiency and savings.
Important safety information
DANGER: Power must be turned off and disconnected from the power source whenever performing maintenance, repair or cleaning the condensing unit.
If machine still running when power is off, disconnect power at the circuit breaker before unplugging the machine.
WARNING: Machine and compressor warranties are void if failure is due to improper electrical installation.
Do not introduce hot foods, chemical or corrosive products, drugs, or open beverage bottles.
For R290 (Propane) refrigerant units
Warning: this unit uses R-290(propane) as refrigerant. These hydrocarbon refrigerants are highly environmentally compatible but also are flammable and combustible. Please read this manual thoroughly before installing and operating the unit. Please take cautions measures to avoid risk of fire or explosion.
PLEASE REFERER TO LABEL INSIDE THE CABINET TO CHECK REFRIGERATION TYPE
DANGER – Risk of fire or explosion. Flammable refrigerant used. Do not use mechanical devices to defrost refrigerator. Do not puncture refrigerant tubing. Consult repair manual/owner’s guide before attempting to service this product. All safety precautions must be followed.
DANGER – Risk of fire or explosion. Flammable refrigerant used. To be repaired only by trained service personnel. Do not puncture refrigerant tubing.
CAUTION – Risk of fire or explosion. Dispose of properly in accordance with federal or local regulations. Flammable refrigerant used.
DANGER – Risk of fire or explosion due to puncture of refrigerant tubing; follow handling instructions carefully. Flammable refrigerant used.
WARNING
- Keep ventilation opening in the appliance enclosure or in the built-in structure and free of obstructions.
- Do not use mechanical devices or other means to accelerate the defrosting process, other than those recommended by the manufacturer.
- Do not damage the refrigerant circuit.
- Do not use electrical appliances inside the food storage compartments of the appliance, unless they are of a type recommended by the manufacturer.
WARNING
The appliance should be destined only to the use for which it has been expressly conceived. Any other use should be considered improper and therefore dangerous.
The manufacturer cannot be held responsible for injury or damage resulting from improper, incorrect, and unreasonable use. Failure to install, operate, and maintain the appliance in accordance with this manual will adversely affect safety, performance, component life, and warranty coverage.
To reduce the risk of death, electric shock, serious injury, or fire, follow basic precautions including the following:
- Only qualified service technicians should install and service the appliance.
- The appliance must be installed in accordance with applicable national, state, and local codes and regulations.
- Appliance is heavy. Use care when lifting or positioning. Work in pairs when needed to prevent injury or damage. Do not lift using the top section or the doors.
- To reduce the risk of electric shock, do not touch the plug or power switch with damp hands.
- Make sure the power switch is in the “OFF” position before plugging in or unplugging the appliance the risk of electric shock.
- Before servicing, move the power switch to the “OFF” position. Unplug the appliance from electrical outlet.
- This appliance requires an independent power supply of proper capacity. See name plate for electrical specifications. Failure to use an independent power supply of proper capacity can result in a tripped breaker, blown fuse, damage to existing wiring, or component failure. This could lead to heat generation or fire.
- 115 VAC Models: THE APPLIANCE MUST BE GROUNDED: The appliance is equipped with a NEMA 5-15 three-prong grounding plug to reduce the risk of potential shock hazards. It must be plugged into a properly grounded, independent 3-prong wall outlet. If the outlet is a 2- prong outlet, it is your personal responsibility to have a qualified electrician replace it with a properly grounded, independent 3-prong wall outlet. Do not remove the ground prong from the power cord and do not use an adapter plug. Failure to follow these instructions may result in death, electric shock, or fire. Handle the unit with care in order to avoid any serious damages to the refrigeration system. The refrigerant tubing, condenser, evaporator coils are easily prone to damage while handling, moving, installing, and cleaning the unit, which may lead to fire or even explosion.
- The appliance is designed only for storage and display of non-potentially-hazardous bottled or canned products only. Employ sanitary methods. Use for any other purposes (for example, storage of chemicals or medical supplies such as vaccine and serum) could cause deterioration of stored items.
- Do not use an extension cord.
- Do not use an appliance with damaged power cord. The power cord should not be altered, jerked, bundled, weighed down, pinched, or tangled. Such actions could result in electric shock or fire. To unplug the appliance, be sure to pull the plug, not the cord, and do not jerk the cord.
- The GREEN ground wire in the factory-installed power cord is connected to the appliance. If it becomes necessary to remove or replace the power cord, be sure to connect the power cord´s ground wire.
- Do not splash, pour, or spray water directly onto or into the appliance. This might cause short circuit, electric shock, corrosion or failure.
- Do not make any alterations to the appliance. Alterations could result in electric shock, injury, fire, or damage to the appliance.
- The appliance is not intended for use by persons (including children) with reduced physical, sensory, or mental capabilities, or lack of experience and knowledge, unless they have been give supervision or instruction concerning use of the appliance by a person responsible for their safety.
- Children should be properly supervised around the appliance.
- Do not climb, stand, or hang on the appliance or doors or allow children or animals to do so. Do not climb into the appliance or allow children or animals to do so. Death or serious injury could occur or the appliance could be damaged.
- Be careful not to pinch fingers when opening and closing the doors when children are in the area.
- Open and close the doors with care. Opening the doors too quickly or forcefully may cause injury or damage to the appliance or surrounding equipment.
- Do not use combustible spray or place volatile or flammable substances in or near the appliance. They might catch fire.
- Keep the area around the appliance clean dirt, dust or insects in the appliance could cause harm to individuals or damage to the equipment.
- Do not throw anything onto the shelves or load any single shelf with more than 100lb.(45 kg) of product they might fall off and cause injury
- Do not block air inlets or outlets, otherwise cooling performance may be reduced.
- Do not tightly pack the cabinet. Allow some space between items to ensure good air flow. Also allow space between items and interior surfaces.
- Refrigerant squirting out of the pipes could ignite or cause an eye injury. If a leak is detected, avoid any open flames or potential sources of ignition and air out the room in which the appliance is standing for several minutes.
- In order to avoid the creation of a flammable gas-air mixture in case of a leak in the refrigerating circuit, the size of the room in which the appliance is placed depends on the amount of refrigerant used. The amount of refrigerant in your particular appliance is shown on the label inside the cabinet.
This appliance contains a small amount of propane (R-290) a gas with high environmental compatibility, but it is also combustible. When transporting and installing the appliance, care should be taken to ensure that no part of the refrigerating circuit are damaged. - Never start up an appliance showing any signs of damage. When in doubt, contact a qualified service professional.
- In case of any hazardous activities such as fire or explosion, move the unit away from any source of ignition to a well ventilated area.
- Further service and repair must be done by a qualified technician who is familiar with the safety standards, and also has thorough understanding and knowledge of the flammable refrigerants.
- Any and all technicians handling these units must be equipped with proper personal protection and equipment and follow applicable safety measures and precaution to avoid risk of fire or explosion.
INSTALLATION
General information
You can find in you equipment the following symbols, or stickers to identify some type of warnings or useful information about your equipment.

Transport, handling, unpacking, location
Upon receiving your new equipment, check the package and the machine for any damages that may have occurred during transportation. Visually inspect the exterior of the package, if damaged, open and inspect the contents with the carrier. Any damage should be noted and reported on the delivering carrier’s receipt.
In the event that the exterior is not damaged, yet upon opening, there is concealed damage to the equipment notify the carrier immediately. Notification should be made verbally as well as in written form. Request an inspection by the shipping company of the damaged equipment.
Retain all crating material until inspection has been made. Contact the dealer through which you purchased the unit.
Check the compressor compartment housing and visually inspect the refrigeration package. Be sure lines are secure and base is still intact.
Intended use and restrictions
This equipment is not designed for personal, family, or household purposes, and its sale for such purposes is not intended. In the event the equipment is so used, this warranty shall be null and void, and the equipment is so used, this warranty shall be null and void, and the equipment shall be deemed to have been sold “as is-where is” without any warranty of any kind, including without limitation any warranty of title, non-infringement, merchant-ability or fitness for a particular purpose.
The appliance complies with UL471 and NSF-7 STANDARDS.
Manufacturer’s identification label description
The data plate is located inside the cabinet, near the top front, left corner. Under no circumstances should the data plate be removed from the unit. The data plate is essential to identify the particular features of your machine and it is of great benefit to installers, operators, and maintenance personnel. It is recommended that, in the event the data plate is removed, you copy down the essential information in this manual for reference before installation. Removal of data plate will void the warranty.

Installation and assembly
Units represented in this manual are intended for indoor use only. Be sure the location chosen has a floor strong enough to support the total weight of the unit and contents. For the most efficient operation, be sure to provide good air circulation inside and outside of the unit.
INSIDE CABINET
The first cleaning must be made when you unpack the unit and before switching it on. Clean it with water and a mild detergent. When it is clean and dry, insert the accessories in the appropriate places, for the best use of the user.
OUTSIDE CABINET
Be sure the unit has good air circulation around it. Avoid hot corners and locations near stoves and ovens. It is recommended the unit be installed no closer than 2” from any wall. The place where the refrigerator is placed must be open and clean, avoiding that de fan of the condensing unit absorbs materials which are deposited then into the condenser blades and coil, which can produce failures.
The unit should not be installed under ambient temperatures higher than 100 °F.
If the relative humidity is higher than 60 %, the door frames may sweat water. This is not a malfunctioning of the unit.
Connections
Refer to the amperage data in this manual or on data plate in the equipment and your local code or the National Electrical Code to be sure unit is connected to the proper power source. Verify correct incoming voltage according to the Data Plate information.
The data plate in located inside the unit, near the top front left corner. Under any circumstances should the data plate be removed from the unit!
The data plate is essential to identify the particular features of your unit and is of great benefit to installers, operators and maintenance personnel. It is recommended that, in the event the data plate is removed, you copy down the essential information in this manual for reference before installation.
A protected circuit of the correct voltage and amperage must be run for connection of the supply cord. Unit must be grounded and connected in accordance with NEC Article 422 Appliances.
OPERATION
General information.
Good air flow inside the cabinet is critical. Do not block air flow to the fans. Allow three inches of space along the front, back, and sides
Control panel description.
Analog Thermostat
ONLY REFRIGERATOR MODELS
Before you connect the unit to the power supply, verify the thermostat is NOT in the OFF position (the position of the thermostat must be different than zero).If the thermostat is in the OFF position, the compressor will not run. Keep in mind, the evaporator fan sand lights will still have power while the thermostat is in the OFF position.
The knob of the thermostat is the temperature controller. This is located inside the cabinet.(See figure1) Please be sure that the knob of thermostat is pointing to the yellow arrow (See figure # 2).This position is recommended by the factory to assure correct function of the equipment.
Thermostat there is located inside the unit on the right side

- For best performance knob should be pointing mark. Factory Setting on # 5
- Position thermostat to zero, compressor will not work.
- Knob to adjust thermostat settings.
- Knob position in “# 1”, for warmest temperature, and Knob position in “# 9” for coldest temperature.

Note:
Keep in mind, if you move the knob to a different position that is recommend from factory, these temperature will change, as well.
The knob position near the number one, gives you the warmest temperature and the knob position near the number nine, gives you the coldest temperature. For the best performance the knob position setting from factory is on # 5
Electronic Control on Freezer Tables and for some refrigerator tables models
After connecting your unit, turn ON general switch located next to the controller. The display will light up showing the temperature inside the unit. Also, the compressor icon will be flashing for a period of three minutes. After this delay the unit will start cooling.
Verify you don’t have any alarms on the display. If after you turn ON the equipment the controller shows the alarm icon or an error code, call for technical service. They will help you fix the problem.

Machine settings and programs
Setting and programs.
Changing the Set Point of the temperature on the controller
The unit comes with a factory default set point ( 32°F Refrigerators and -8F for Freezers). These set values will make the unit perform at its maximum capacity. Therefore, it is not recommended to change the set point. If set point needs to be changed, follow the next steps.
- Push the SET button for until see the “uln” on the display to unlock the controller and realese, then Push the SET button again and you should see a flashing number. Release the button.

- Press the up and down arrows to increase or decrease the set temperature. Then press the set button to save the new set point.
Note:
The maximum value you can set in the controller is for refrigerators: 3.3°C (38°F) and -16C (3°F) for Freezers
The minimum value you can set in the controller is: For refrigerators: 0°C (32°F) and -23°C (-9°F) for Freezers
Manual Defrost
To select manual defrost, hold the button UP button arrow for 5 seconds. The snow flake icon will appear on the display. When this icon is solid it indicates that the equipment is in Defrost mode.

To exit manual defrost, hold the UP button arrow for 5 seconds. The snow flake icon will turn off. Wait 2 minutes for the compressor to start
IF YOU NEED MORE INFORMATION PLEASE CONTACT THE TECHNICAL SUPPORT
MAINTENANCE
General safety rules
Neglecting the condenser coil cleaning procedures WILL VOID YOUR WARRANTY associated with the compressor or cost to replace the compressor!
Proper cleaning of stainless steel requires soft cloths or plastic souring pads. Never use steel pads, wire brushes or scrapers!
Machine cleaning and maintenance routine
Cleaning solutions need to be alkaline or non-chloride cleaners. Any cleaner containing chlorides will damage the protective film of the stainless steel. Chlorides are also commonly found in hard water, salts, and household and industrial cleaners. If cleaner containing chlorides are used be sure to rinse repeatedly and dry thoroughly upon completion.
Routine cleaning of stainless steel can be done with soap and water. Extreme stains or grease should be cleaned with a non-abrasive cleaner and plastic scrub pad. There are also stainless steel cleaners available which can restore and preserve the finish of the steels protective layer.
Never use and acid based cleaning solution! Many food products have an acidic content which can deteriorate the finish. Be sure to clean the ALL food products from any stainless steel surface. Common items include peppers, tomatoes and other vegetables.
Cleaning the Condenser Coil
Disconnect machine. Remove front bottom panel and carefully slide out the condensing unit. The condenser coil requires regular cleaning; recommended every 30-60 days, depending of the accumulation of dust and grease. If the buildup on the coil consists of only light dust and debris the condenser coil can be cleaned with a simple brush. Heavier dust build up may require a vacuum or even compressed air to blow though the condenser coil. If heavy grease is present there are de-greasing agents available for refrigeration use and specifically for the condenser coils.
The condenser coil may require a spray with the de-greasing agent and then blown through with compressed air.
Be sure all electrical and mechanical parts are dry before turning on the power.
Never use a high pressure water wash for this cleaning procedure as water can damage the electrical components located near or at the condenser coil. Do not place filter material in front of condenser coil. This material blocks airflow to the coil similar to having a dirty coil!
If you keep the Condenser clean you will minimize your service expense and lower your electrical costs. Failure to maintain a clean condenser coil can initially cause high temperatures and excessive run times. Continuous operation with dirty or clogged condenser coils can result in compressor failures.
To put back the condensing unit in its place, slide in the unit carefully. BE SURE DRAIN PIPE IS LOCATED OVER THE PAN. Replace front bottom panel.
Cleaning the Gasket
Gaskets require regular cleaning to prevent mold and mildew build up and also to keep the elasticity of the gasket.
Gasket cleaning can be done with the use of warm soapy water. Avoid full strength cleaning products on gaskets as this can cause them to become brittle and prevent proper seals. Also, never use sharp tools or knives to scrape or clean the gasket which could possibly tear the gasket and rip the bellows.
Gaskets can easily be replaced and do not require the use of tools or authorized service persons.
The gaskets can be pulled out of the grove in the door and new gaskets can be “pressed” back into place.
Draining the Unit
Each unit has a drain located inside the unit which removes the condensation from the evaporator coil and evaporates it at an external condensate evaporator pan. Each drain can become loose or disconnected from moving or bumping the drain.
IF YOU NOTICE EXCESSIVE WATER ACCUMULATION ON THE INSIDE OF THE UNIT be sure the drain tube is connected from the evaporator housing to the condensate evaporator drain pan.
IF WATER IS COLLECTED UNDERNEATH THE UNIT you may want to check the condensate evaporator drain tube to be sure it is still located inside the drain pan. The leveling of the unit is important as the units are designed to drain properly when on a level surface, if your floor is not level this can also cause drain problems. Be sure all drain lines are free of obstructions; typically food product is found blocking drain lines causing water to back up and overflow the drain pans.
Machine disposal
The product’s life-cycle is around 7 to 10 year from first use and operation date.
This equipment is manufactured without dangerous or toxic materials. Some parts of the equipment are biodegradable.
The disposing after the product’s life-cycle shall be determined by the customer according to the rules and laws established in the city or State of residence.
REMEMBER TO TAKE CARE OF THE ENVIRONMENT.
TROUBLESHOOTING CHART
Follow the next steps before requesting warranty service. Failure to do so, may result in service charges for you and may void your warranty:
- Refrigerator doesn’t work:
a. Check that the machine is still connected.
b. Check that the ON/OFF button is in the ON position. - Refrigerator doesn’t reach temperature :
a. Verify unit is not on saving mode
b. Check that the thermostat is not in OFF position.
c. Check that the machine is not in the defrost cycle.
d. Ensure Equipment is in a ventilated place and removed minimum of 2 inches from any other appliance and away from any heat source.
e. The environment maximum temperature must be 38 °C/ 100°F.
f. To insure proper air flow, product must not be placed higher than the maximum level mark located on the internal wall of the unit.
g. If FREEZER, check that the temperature is not Celsius.
h. Check that the gasket is in good condition and door is sealed.
i. Check that the fan is moving. Open the door and press and hold doors witch for verification.
j. Don’t put any food inside until the unit has reached the proper temperature.
k. If FREEZER, food must be previously frozen before being placed inside the cabinet.
l. Be sure castors or legs were installed. - There is water inside the refrigerator:
a. Check that the drain pan inside the cabinet is in position.
b. Check that there is not food clogging the drain line. - There is water under the refrigerator:
a. Check that the drain pipe is over the pan.
b. Check that the cabinet is level.
Warning: To insure proper operation of equipment, it is recommended that the unit is on for 24 hours prior to the introduction of perishables.
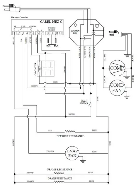
ELECTRIC DIAGRAM
- REFRIGERATION TABLES 27”- 72” / 46”- 93”

- FREEZER TABLES 27”- 60”

- CHEF BASE 52”–94”

