BOKE Drivers Co., Ltd.
Constant current independent color temperature driver
DWL Series suffix D(DALI-2 + push DIM + pushCCT)
Contents
Features
- Support DALI-2+pushCCT control
- 10-level current output can be realized through DIP-switch, easier to adjust the luminaire power
- Soft dimming and flicker-free at any brightness, meets the new requirements of ErP certification
- Using HPC patented technology, at any dimming level, the current output between drivers is the same
- Dimming range 1%~100%, output current accuracy 1%
- Standby power input<0.5W, meets the requirements of ErP certification
- High PF, high efficiency, low THD
- Screw-free and pressing type strain relief, easier install Support 1.5mm x5 or 2.5mm x3 wire
- Intelligent LED hot-plug protection function
- SELV and Class II design, suitable for use outside of the light
- Passed ENEC-TUV,CE,RCM,CCC,DALI-2 and other certifications
- IP20 protection grade, indoor use
- Nominal life-time up to 100,000 h
- 5-year guarantee
Interfaces
- DALI-2(DALI-2 DT8)
- PUSH(pushDIM)
- PUSH(pushCCT)
Functions - pushCCT with memory function(PUSH)
- Support central emergency application (dimming normal in DC input)
- Support self-contained emergency application
- Protective features
(short-circuit, overload,no-load, hot plug-in protection )
Suitable for lights
- Suitable for lights with independent drivers such as downlights, spotlights, panel lights, etc
- Not suitable for lights with built-in drivers
Typical applications
- LED indoor lighting
- LED office lighting
- LED commercial lighting
![]()
Model coding rules of DWL series

Order selection table of DWL series(iust suffix D,42-60W)
| Model | Input voltage | Output power | Output voltage | Output current | Dimension | Article number |
| BK-DWL042-1050AD | 200-240VAC | 42.0W | 12-42VDC | 0.60-1.05A | L173.0*W75*H30mm | B-DWL042-HA0100AD |
| BK-DWL060-1500AD | 200-240VAC | 63.0W | 12-42VDC | 1.05-1.50A | L191.5*W75*H30mm | B-DWL060-HA0101AD |
| BK-DWL060-2000AD | 200-240VAC | 62.0W | 12-42VDC | 1.55-2.00A | L191.5*W75*H30mm | B-DWL060-HA0100AD |
Technical data
| Product model | BK-DWL042-1050AD | |
| Output parameters | ||
| Regulation method | Constant Current | |
| Rated output current | 0.6-1.05A | |
| Rated output voltage | 12-42V | |
| Rated output power | 42W Max | |
| Output current adjustment | DIP S.W(10 levels) | |
| Output current ripple LF | ±2% | |
| Output current accuracy | ±1% | |
| Linear regulation | ±1% | |
| Load regulation | ±1% | |
| No load output voltage | 50V | |
| Flicker-free(typical) | Modulation depth =0.089% (100 Hz), Pst LM = 0.01, SVM = 0.002,(The above parameters are obtained from testing the panel lights) | |
| Input parameters | |
| Rated input voltage | 200-240VAC 200-240VDC |
| Rated input voltage | 180-264VAC 180-264VDC |
| Input votage shock | <380 VAC, 1 h |
| Input current | <0.3A (AC input) |
| Input frequency | 47-63Hz |
| Input power factor | >0.95 (230VAC & Full load) |
| Input THD | 10% (230VAC & Full load) |
| Efficiency(typical) | 89% (230VAC & Full load) |
| In-rush current | 8.25A peak ,206us duration(50% I peak), see the description below for details |
| Start/Switchover/Turn off | <0.6s(AC start),<0.6s(DC start),<0.3s(AC/DC switchover),<0.5s(Turn off ) |
| Switching cycles | > 50,000 switching cycles |
| Power consumption | Full load(Pmax):42W, No load(Pno): N/A, On stand-by(Psb) : <0.5W, Network stand-by(Pnet) : N/A |
| Safety | |
| Withstand voltage | I/P-0/P:3750V AC, VP-DAL!: 500VAC. |
| Mains surge capability | L-N:2KV |
| Leakage current | <0.7mA (230VAC & Full load) |
| Isolation resistance | I/P-O/P:100MQ/500Vdc/25°C/70% RH |
| Control interface | |
| DALI dimming port Voltage range: 9.5-22.5V, typical 16V, interface current consumption: 1.8mA | |
| PUSH dimming port Voltage range: 180-264V 47/63Hz | |
| 1-10V 3inl dimming port N/A | |
| Auxiliary power supply N/A | |
| Dimming range 1-100% | |
| Dimming drive mode | AM (a mplitude modulation) |
| Emergency support | |
| Central emergency system | Su pported(dimm i ng normal in DC input) |
| Self-contained emergency | Supported |
| Environment & Life time | |
| Operating temperature | Ta=-20-50°C |
| Case temperature | Tc=85°C |
| Operating humidity | 5-85% RH, not condensed |
| Storage temp./humidity | -40-80°C, 5-85% RH, not condensed |
| IP grade | IP20 |
| MTBF | 500,000H,M IL-H DBK-217F(25°C) |
| Life-time | Nominal life-time up to 100,000 h, see the description below for details |
| Vibration resistant | 10-500Hz,56 12minacycle,period for 72min. each along xy,z axes |
| Acoustic Noise | <25dB(30cm, Full load) |
| Environmental protection | RoHS |
| Certifications and standards | |
| Certified | ENEC-TUV, RCM, EMC, CE, CCC, DALI-2 |
| Safety | EN61347-1, EN61347-2-13, EN62384 |
| EMC | EN55015, EN61000-3-2 , EN61000-3-3, EN61000-4-2,3,4,5,6,8,11, EN61547 |
| DALI-2 | IEC 62386-101(DALI-2), IEC 62386-102(DALI-2), IEC 62386-207(DALI-2), IEC 62386-209(DALI-2) |
| EL | N/A |
| RF | N/A |
| Product model | BK-DWL060-1500AD | BK-DWL060-2000AD | |
| Output parameters | |||
| Regulation method | Constant Current | Constant Current | |
| Rated output current | 1.05-1.5A | 1.55-2A | |
| Rated output voltage | 12-42V | 12-42V | |
| Rated output power | 63W Max | 62W Max | |
| Output current adjustment | DIP S.W(10 levels) | DIP S.W(10 levels) | |
| Output current ripple LF | ±2% | ±2% | |
| Output current accuracy | ±1% | ±1% | |
| Linear regulation | ±1% | ±1% | |
| Load regulation | ±1% | ±1% | |
| No load output voltage | 50y | 50V | |
| Flicker-free(typical) | Modulation depth =0.040% (100 Hz), Pst LM = 0.015, SVM = 0.01,(The above parameters are obtained from testing the panel lights) | ||
| Input parameters | |||
| Rated input voltage | 200-240VAC 200-240VDC | ||
| Rated input voltage | 180-264VAC 180-264VDC | ||
| Input votage shock | <380 VAC, 1 h | ||
| Input current | <0.45A (AC input) | ||
| Input frequency | 47-63Hz | ||
| Input power factor | >0.95 (230VAC & Full load) | ||
| Input THD | 10% (230V AC & Full load) | ||
| Efficiency(typical) | 90% (230V AC & Full load) | ||
| In-rush current | 11.4A peak ,190us duration(50 % !peak), see the description below for details | ||
| Start/Switchover/Tum off | <0.6s(AC start),<0.6s(DCstart),<0.3s(AC/DC switchover),<0.5s(Turn off) | ||
| Switching cycles | >50,000 switching cycles | ||
| Power consumption | Full load(Pmax):66W, No load(Pno): N/A, On stand-by(Psb) : <0.5W, Network stand-by(Pnet) : N/A | ||
| Safety | |||
| Withstand voltage | I/P-0/P:3750V AC, VP-DAL!: 500VAC. | ||
| Mains surge capability | L-N:2KV | ||
| Leakage current | <0.7mA (230VAC & Full load) | ||
| Isolation resistance | I/P-0/P:100M0/500Vdc/25°C/70% RH | ||
| Control interface | ||
| DALI dimming port | Voltage range: 9.5-22.5V, typical 16V, interface current consumption: 1.8mA | |
| PUSH dimming port | Voltage range: 180-264V 47/63Hz | |
| 1-10V 3inl dimming port | N/A | |
| Auxiliary power supply | N/A | |
| Dimming range | 1-100% | |
| Dimmingdrive mode | AM (a mplitude modulation) | |
| Emergency support | ||
| Central emergency system | Su pported(dimming normal in DC input) | |
| Self-contained emergency | Supported | |
| Environment & Life time | ||
| Operating temperature | Ta=-20-50°C | |
| Case temperature | Tc=85°C | |
| Operating humidity | 5-85% RH, not condensed | |
| Storage temp./humidity | -40-80°C, 5-85% RH, not condensed | |
| IP grade | IP20 | |
| MTBF | 500,000H,MIL-HDBK-217F(25°C) | |
| Life-time | Nominal life-time up to 100,000 h, see the description below for details | |
| Vibration resistant | 10-500Hz,5G 12mi rillcycle,period for 72min. each alon: Xy,Z axes | |
| Acoustic Noise | <25dB(30cm, Full load) | |
| Environmental protection | RoHS | |
| Certifications and standards | ||
| Certified | ENEC-TUV, RCM, EMC, CE, CCC, DALI-2 | |
| Safety | EN61347-1, EN61347-2-13, EN62384 | |
| EMC | EN55015, EN61000-3-2 , EN61000-3-3, EN61000-4-2,3,4,5,6,8,11, EN61547 | |
| DALI-2 | IEC 62386-101(DALI-2), IEC 62386-102(DALI-2), IEC 62386-207(DALI-2), IEC 62386-209(DALI-2) | |
| EL | N/A | |
| RF | N/A | |
Remarks
- By default, all parameter are measured at 230V AC input, full load and 25℃ of ambient temperature.
- The driver can not be installed inside the light. when the driver is used with the light, the EMC of the whole light needs to be tested.
Electrical values
BK-DWL042-1050AD
BK-DWL060-1500AD


BK-DWL060-2000AD

Expected life-time
BK-DWL042-1050AD
- The life-ti me of the LED driver is shown in the figure above (calculated based on the 90% survival rate).
- The relation of tc to ta temperature depends also on the luminaire design.
Surge
| Model | Ipeak | Twidth | Condition | Relative number of MCB | ||||||||||||||
| B10 | B13 | B16 | B20 | B25 | C10 | C13 | C16 | C20 | C25 | D10 | D13 | D16 | D20 | D25 | ||||
| BK-DWL042-1050AD | 8.25A | 206us | AC 230V,Full load, Cold start,Ta≤30℃, MCB is not installed side by side | 33pcs | 43pcs | 52pcs | 65pcs | 82pcs | 33pcs | 43pcs | 52pcs | 65pcs | 82pcs | 33pcs | 43pcs | 52pcs | 65pcs | 82pcs |
| BK-DWL060-1500AD | 11.4A | 190us | 22pcs | 29pcs | 36pcs | 45pcs | 56pcs | 22pcs | 29pcs | 36pcs | 45pcs | 56pcs | 22pcs | 29pcs | 36pcs | 45pcs | 56pcs | |
| BK-DWL060-2000AD | 11.1A | 188us | 23pcs | 30pcs | 36pcs | 45pcs | 57pcs | 23pcs | 30pcs | 36pcs | 45pcs | 57pcs | 23pcs | 30pcs | 36pcs | 45pcs | 57pcs | |

Functions
Output short-circuit behaviour
- In case of a short-circuit at the LED output ,the LED output is switched off.
- After restart of the LED driver ,the output will be activated again.
- The restart can either be done via mains reset or via interface (DALI, PUSH-DIM).
Output no-load operation
- The LED driver will not be damaged in no-load operation.
- The output will be deactivated and is therefore free of voltage.
- If a LED load is connected the device has to be restarted before the output will be activated again.
- The restart can either be done via mains reset or via interface (DALI, PUSH-DIM).
Output overload protection
- If the output voltage range is exceeded the LED driver turns off the LED output.
- After restart of the LED driver the output will be activated again.
- The restart can either be done via mains reset or via interface (DALI, PUSH-DIM).
Output hot plug-in
- Plug the LED into the output of the powered driver. For protection LED, the LED will not on, The device has to be restarted.
- This can be done via mains reset or via interface (DALI).
Tunable white functionality
- This driver have 2 output channels used to control the intensity and temperature of white colour as well known as “Tunable White”.
- These drivers respond to DALI type 8 (DT8) commands, which in practice means that they only have 1 common address for both output channels .
- The tunable white level of intensity and colour temperature can be set either with a DALI command or by PUSH switch control.
- The driver will operate correctly once tunable white LED module parameters are programmed to the driver. Use the DALI tools for the parameter setting.
- The higher the brightness, the wider the color temperature range can be obtained.
Remarks
- The number of drives mounted under different MCBs in the table is the maximum value. Please do not exceed this number during installation.
- Calculation uses typical values from ABB series S200 as a reference.
- Different brands and models of miniature circuit breakers, the number of drives mounted will be slightly different.
- If the ambient temperature of the MCB installation exceeds 30°C or multiple MCBs are installed side by side, the number of drives mounted will be reduced and the calculation needs to be recalculated.
- Electrician’s usually consider Type B for household lighting and Type C for commercial lighting application.
DIP-switch & output current
BK-DWL042-1050AD
| Pin | Irated | Voltage | 1 | 2 | 3 | 4 |
| 29.0W 31.0W |
600mA 650mA |
42VDC 42VDC |
ON — |
ON | ON | |
| 33.5W | 700mA | 42VDC | ON — |
— | ON | ON |
| 36.0W | 750mA | 42VDC | — | ON | ON — |
ON ON |
| 38.0W | 800mA | 42VDC | — | — | — | ON |
| 40.5W | 850mA | 42VDC | ON | ON | ON | — |
| 43.0W | 900mA | 42VDC | — | — | ON | — |
| 45.0W | 950mA | 42VDC | — | ON | — | — |
| 47.5W | 1000mA | 42VDC | ON | — | — | — |
| 47.5W | 1050mA | 40VDC | — | — | — | — |
| Pin | Irated | Voltage | 1 | 2 | 3 | 4 |
| 50.0W
52.0W |
1050mA
1100mA |
42VDC
42VDC |
—
ON |
ON
— |
ON
ON |
ON
ON |
| 54.5W | 1150mA | 42VDC | — | — | ||
| 57.0W | 1200mA | 42VDC | — | ON | ON — |
ON ON |
| 59.5W | 1250mA | 42VDC | — | — | — | ON |
| 61.5W | 1300mA | 42VDC | ON | ON | ON | — |
| 64.0W | 1350mA | 42VDC | — | — | ON | — |
| 66.5W | 1400mA | 42VDC | — | ON | — | — |
| 69.0W | 1450mA | 42VDC | ON | — | — | — |
| 70.5W | 1500mA | 42VDC | — | — | — | — |
| Pin | Irated | Voltage | 1 | 2 | 3 | 4 |
| 73.0W 72.0W |
1550mA 1600mA |
42VDC 40VDC |
ON
— |
ON | ON | |
| 74.5W | 1650mA | 40VDC | ON
— |
— | ON | ON |
| 73.0W | 1700mA | 38VDC | — | ON | ON — |
ON ON |
| 71.0W | 1750mA | 36VDC | — | — | — | ON |
| 71.0W | 1800mA | 35VDC | ON | ON | ON | — |
| 71.0W | 1850mA | 34VDC | — | — | ON | — |
| 71.0W | 1900mA | 33VDC | — | ON | — | — |
| 71.0W | 1950mA | 32VDC | ON | — | — | — |
| 70.5W | 2000mA | 31VDC | — | — | — | — |
- It means that this item is the factory default current.
- It means that this channel is OFF.



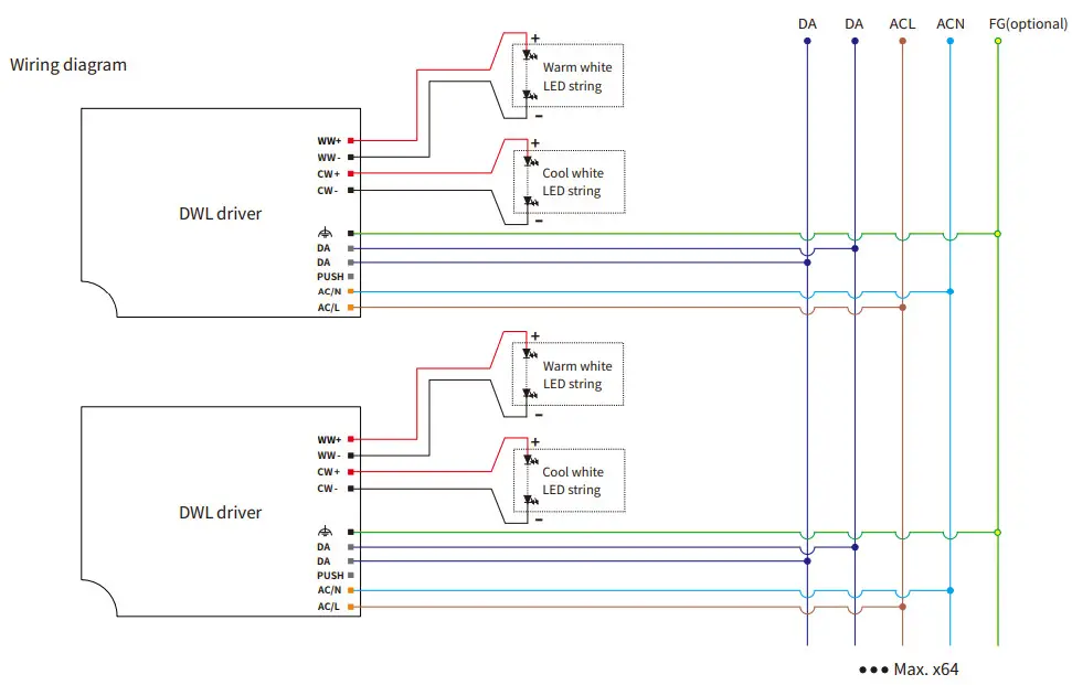
DALI dimming application
Note: The voltage deviation of warm white and cool white light strings should be less than 0.5V
Activating DALI control mode
- After installation according to the wiring diagram of DALI control application,the driver will automatically switch to the DALI control mode after receiving any DALI command.
Remarks:
- Standard DALI control line voltage range:9.5V to 22.5V ,type 16V.
- The two DALI control lines polarity-reversible.
- Max. 64 DALI drivers per DALI control line.
- The maximum distance length of the DALI control line is 300m at 2×1.5mm .
- DALI bus can be wired together with any mains voltage cables, but separate wiring is recommended.
Wiring distance vs cable size
| Cable size | Distance |
| 2×0.50mm | max.100m |
| 2×0.75mm | max.150m |
| 2×1.00mm | max.200m |
| ≥2×1.50mm | max.300m |
Dimming curve

Remarks:
The dimming curve can be selected by DALI configuration. The default is logarithmic dimming curve.
PUSH dimming application

Activating PUSH control mode
- After installation according to the wiring diagram of PUSH-DIM control application, short press the PUSH dimmming switch(PUSH-DIM port) 5 times within 3 seconds, the driver will automatically switch to PUSH control mode.
PUSH dimming switch operating instructions
- Turn on or turn off: short press PUSH dimming switch for 0.2-1s.
- Stepless dimming : long press PUSH dimming switch for 1-6s, Press again to switch dimming directions.
PUSH CCT switch operating instructions
- Switch CCT level: short press PUSH CCT switch for 0.2-1s,9 levels of preset CCT can be switched.
- Stepless CCT adjustment: long press CCT PUSH switch for 1-6s,Press again to switch CCT adjustment directions.
Power on status:
- After power on,the light state will be the same as the last dimming level and the last CCT level.
- If the light is on before the power is turned off, after turning the power back on, the brightness will be the same as the last time, and the color temperature will be the same as the last time.
- If the light is off before the power is turned off, the light will be turned off after the power is turned back on. You need to press the PUSH-DIM dimming switch for a short time to turn on the light. The brightness after lighting will be the same as the last time, and the color temperature will be the same as the last time.
Multiple lights synchronize control operation
method 1:
Step 1: long press the PUSH-DIM switch,confirm each light is on.
Step 2: short press the PUSH-DIM switch,confirm each light is off.
Step 3: long press the PUSH-DIM switch,confirm each light is from darkest to brightest and all the lights are synchronous.
method 2:
- Long press the PUSH-DIM dimming switch for more than 15s, all drivers will output 100% brightness and the color temperature is natural whit (middle of color temperature range).
Installation
Mechanical dimensions
Unit:mm
DWL042

INPUT
| Pin Numbering | function | colour |
| 1 | FG | black |
| 2 | DA | gray |
| 3 | DA | gray |
| 4 | PUSH | gray |
| 5 | ACN | Orange |
| 6 | ACL | Orange |
OUTPUT
| Pin Numbering | function | colour |
| 1 | WW+ | red |
| 2 | WW- | black |
| 3 | CW+ | red |
| 4 | CW- | black |

Installation note
Hot plug-in
- Hot plug-in is not supported due to residual output voltage of > 0 V.
- If a LED load is connected the device has to be restarted.
- This can be done via mains reset or via interface (DALI).
Wiring guidelines
- All connections must be kept as short as possible to ensure good EMI behaviour.
- Mains leads should be kept apart from LED Driver and other leads (ideally 5 ‒ 10 cm distance)
- Max. lenght of output wires is 2 m.
- Incorrect wiring can damage LED modules.
Installation requirements
- The driver should be installed in a dry, acid-free, oil-free, fat-free environment.
- The installation ambient temperature of the drive shall not exceed the value of Ta at any time.
- The driver should keep a certain distance from the heating stuff (such as the luminaire radiator).If the driver is used externally (it needs to be used with the accessories),
- the installation of the driver should also meet the following conditions:
- The driver should be a certain distance between the drivers, as shown in Figure 1.
- The driver keeps a certain distance from surrounding objects, as shown in Figure 2.
Mounting screw specifications and torque
- Max. torque at the clamping screw: 0.5 Nm / M4
LED module
- he voltage deviation of warm white and cool white light strings should be less than 0.5V
Replace LED module
- Mains off
- Remove LED module
- Wait for 5 seconds
- Connect LED module again

Packaging

| Model | Product size A | Weight Packaging size Carton size | Qty/carton | N.W | G.W | ||
| DWL042 | L173*W75*H3Omm | 225g L185*W38*H8Omm L390*W365*H180mm | 36pcs | 8.10kg | 10.0kg | ||
| DWL060 | L191.5*W75*H3Omm | 255g | L225*W38*H82mm | L465*W325*H185mm | 32pcs | 8.20kg | 10.2kg |
Additional information
- This product can only be used outside the light body, Can not be used inside of the light, and it must be used within the specified working environment.
- The life and MTBF of the product are for reference only, and do not represent a warranty statement.
- For more information, please send an email to [email protected].
[email protected]
www.bokedriver.com
REV.1.1
2021-3-30
P13